
Contacteur magnetique 4SW08936-1
Réf. Daikin 5002559
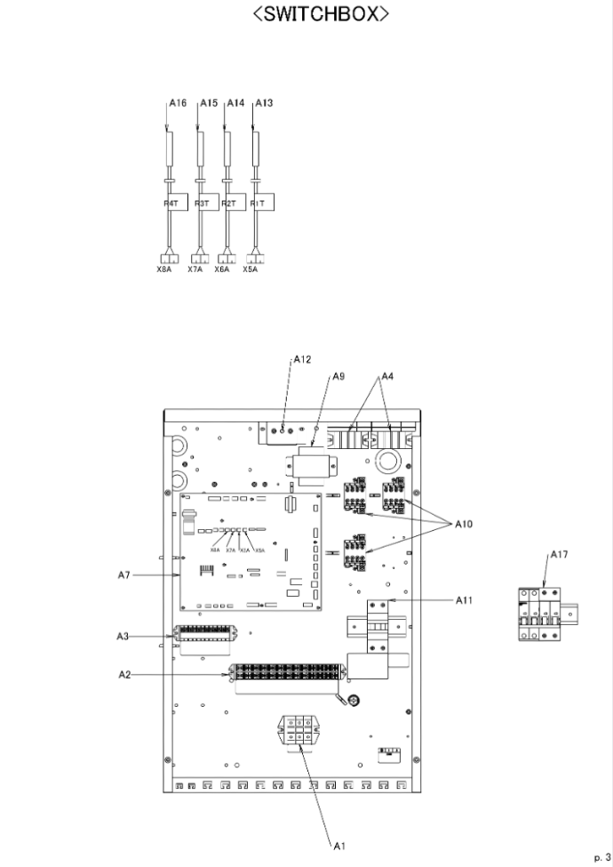
Matériel NEUF prélevé sur module DAIKIN NEUF démantelé EHBH04CB3V
-30% sur le tarif catalogue pièces détachées DAIKIN
Garantie 1 an
Repère A10 sur la vue éclatée
Documentation technique à télécharger : 
|